大東海無錫泵業有限公司
銷售總部:江蘇無錫新吳區長江路21-1號創源大廈309
生產基地:無錫市東港鎮
銷售熱線:0510-82108358
銷售熱線:0510-82116911
聯系電話:13395114288
QQ: 2634113519


大東海無錫泵業有限公司
銷售總部:江蘇無錫新吳區長江路21-1號創源大廈309
生產基地:無錫市東港鎮
銷售熱線:0510-82108358
銷售熱線:0510-82116911
聯系電話:13395114288
QQ: 2634113519





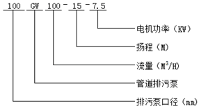
| 序號 | 型 號 |
口 徑 (mm) |
流 量 (m3/h) |
揚 程 (m) |
轉 速 (r/min) |
功 率 (kw) |
效 率 (%) | 水泵電器控制器 |
| 1 | 25GW8-22-1.1 | 25 | 8 | 22 | 2825 | 1.1 | 38.1 | QZD-1.1 |
| 2 | 32GW12-15-1.1 | 32 | 12 | 15 | 2825 | 1.1 | 40 | QZD-1.1 |
| 3 | 40GW15-15-1.5 | 40 | 15 | 15 | 2840 | 1.5 | 45.1 | QZD-1.5 |
| 4 | 40GW15-30-2.2 | 40 | 15 | 30 | 2840 | 2.2 | 18 | QZD-2.2 |
| 5 | 50GW20-7-0.75 | 50 | 20 | 7 | 1390 | 0.75 | 54 | QZD-0.75 |
| 6 | 50GW10-10-0.75 | 50 | 10 | 10 | 1390 | 0.75 | 56 | QZD-0.75 |
| 7 | 50GW20-15-1.5 | 50 | 20 | 15 | 2840 | 1.5 | 55 | QZD-1.5 |
| 8 | 50GW15-25-2.2 | 50 | 15 | 25 | 2840 | 2.2 | 56 | QZD-2.2 |
| 9 | 50GW18-30-3 | 50 | 18 | 30 | 2880 | 3.0 | 58 | QZD-3.0 |
| 10 | 50GW25-32-5.5 | 50 | 25 | 32 | 2900 | 5.5 | 53 | QZD-5.5 |
| 11 | 50GW20-40-7.5 | 50 | 20 | 40 | 2900 | 7.5 | 55 | QZD-7.5 |
| 12 | 65GW25-15-2.2 | 65 | 25 | 15 | 2840 | 2.2 | 52 | QZD-2.2 |
| 13 | 65GW37-13-3 | 65 | 37 | 13 | 2880 | 3.0 | 55 | QZD-3.0 |
| 14 | 65GW25-30-4 | 65 | 25 | 30 | 2890 | 4.0 | 58 | QZD-4.0 |
| 15 | 65GW30-40-7.5 | 65 | 30 | 40 | 2900 | 7.5 | 56 | QZD-7.5 |
| 16 | 65GW35-50-11 | 65 | 35 | 50 | 2930 | 11 | 60 | QZD-11 |
| 17 | 65GW35-60-15 | 65 | 35 | 60 | 2930 | 15 | 63 | QZD-15 |
| 18 | 80GW40-7-2.2 | 80 | 40 | 7 | 1420 | 2.2 | 52 | QZD-2.2 |
| 19 | 80GW43-13-3 | 80 | 43 | 13 | 2880 | 3.0 | 50 | QZD-3.0 |
| 20 | 80GW40-15-4 | 80 | 40 | 15 | 2890 | 4.0 | 57 | QZD-4.0 |
| 21 | 80GW65-25-7.5 | 80 | 65 | 25 | 2900 | 7.5 | 56 | QZD-7.5 |
| 22 | 100GW80-10-4 | 100 | 80 | 10 | 1440 | 4.0 | 62 | QZD-4.0 |
| 23 | 100GW110-10-5.5 | 100 | 110 | 10 | 1440 | 5.5 | 66 | QZD-5.5 |
| 24 | 100GW100-15-7.5 | 100 | 100 | 15 | 1440 | 7.5 | 67 | QZD-7.5 |
| 25 | 100GW85-20-7.5 | 100 | 85 | 20 | 1400 | 7.5 | 68 | QZD-7.5 |
| 26 | 100GW100-25-11 | 100 | 100 | 25 | 1460 | 11 | 65 | JJ1-11 |
| 27 | 100GW100-30-15 | 100 | 100 | 30 | 1470 | 15 | 66 | JJ1-26 |
| 28 | 100GW100-35-18.5 | 100 | 100 | 35 | 1460 | 18.5 | 65 | JJ1-18.5 |
| 29 | 125GW130-15-11 | 125 | 130 | 15 | 1460 | 11 | 62 | JJ1-11 |
| 30 | 125GW130-25-15 | 125 | 130 | 20 | 1440 | 15 | 63 | JJ1-15 |
| 31 | 150GW145-6-7.5 | 150 | 145 | 6 | 1470 | 7.5 | 63 | QZD7.5 |
| 32 | 150GW180-15-15 | 150 | 180 | 15 | 1470 | 15 | 65 | JJ1-15 |
| 33 | 150GW180-20-18.5 | 150 | 180 | 20 | 1470 | 18.5 | 75 | JJ1-18.5 |
| 34 | 150GW180-25-22 | 150 | 180 | 25 | 1470 | 22 | 76 | JJ1-22 |
| 35 | 150GW130-30-22 | 150 | 130 | 30 | 1470 | 22 | 75 | JJ1-22 |
| 36 | 150GW180-30-30 | 150 | 180 | 30 | 970 | 30 | 73 | JJ1-30 |
| 37 | 150GW200-30-37 | 150 | 200 | 30 | 970 | 37 | 70 | JJ1-37 |
| 38 | 200GW300-7-11 | 200 | 300 | 7 | 1470 | 11 | 73 | JJ1-11 |
| 39 | 200GW250-11-15 | 200 | 250 | 11 | 1470 | 15 | 74 | JJ1-15 |
| 40 | 200GW400-10-22 | 200 | 400 | 10 | 1470 | 22 | 76 | JJ1-22 |
| 41 | 200GW400-13-30 | 200 | 400 | 13 | 1470 | 30 | 73 | JJ1-30 |
| 42 | 200GW250-11-15 | 200 | 250 | 15 | 1470 | 18.5 | 72 | JJ1-18.5 |
| 43 | 200GW300-15-22 | 200 | 300 | 15 | 1470 | 22 | 73 | JJ1-22 |
| 44 | 200GW250-22-30 | 200 | 250 | 22 | 1470 | 30 | 71 | JJ1-30 |
| 45 | 200GW350-25-37 | 200 | 350 | 25 | 1470 | 37 | 75 | JJ1-37 |
| 46 | 200GW400-30-55 | 200 | 400 | 30 | 1480 | 55 | 70 | JJ1-55 |
| 47 | 250GW600-9-30 | 250 | 600 | 9 | 980 | 30 | 74 | JJ1-30 |
| 48 | 250GW600-12-37 | 250 | 600 | 12 | 1480 | 37 | 78 | JJ1-37 |
| 49 | 250GW600-15-45 | 250 | 600 | 15 | 1480 | 45 | 75 | JJ1-45 |
| 50 | 250GW600-20-55 | 250 | 600 | 20 | 1480 | 55 | 73 | JJ1-55 |
| 51 | 250GW600-25-75 | 250 | 600 | 25 | 1480 | 75 | 73 | JJ1-75 |
| 52 | 300GW800-12-45 | 300 | 800 | 12 | 1480 | 45 | 76 | JJ1-45 |
| 53 | 300GW500-15-45 | 300 | 500 | 15 | 980 | 45 | 70 | JJ1-45 |
| 54 | 300GW800-15-55 | 300 | 800 | 15 | 980 | 55 | 73 | JJ1-55 |
| 55 | 300GW600-20-55 | 300 | 600 | 20 | 980 | 55 | 75 | JJ1-55 |
| 56 | 300GW800-20-75 | 300 | 800 | 20 | 980 | 75 | 78 | JJ1-75 |
| 57 | 300GW950-20-90 | 300 | 950 | 20 | 980 | 90 | 80 | JJ1-90 |
| 58 | 300GW1000-25-110 | 300 | 1000 | 25 | 980 | 110 | 82 | JJ1-110 |
| 59 | 300GW1100-10-55 | 300 | 1100 | 10 | 980 | 55 | 84.5 | JJ1-55 |
| 60 | 350GW1500-15-90 | 350 | 1500 | 15 | 980 | 90 | 83.1 | JJ1-90 |
| 61 | 350GW1200-18-90 | 350 | 1200 | 18 | 980 | 90 | 83.2 | JJ1-90 |
| 62 | 350GW1100-28-132 | 350 | 1100 | 28 | 740 | 132 | 78.5 | JJ1-132 |
| 63 | 350GW1000-36-160 | 350 | 1000 | 36 | 740 | 160 | 82.1 | JJ1-160 |